HOC type dryer has nil operating cost. In this design hot air coming out from Air compressor discharge is used for regeneration of desiccant and so no external electric regeneration heating is required. This design easily produces dry air of (-) 40˚C Dew point.

Characteristics

  • Air capacity: 500 to 6000 NM3/hr
  • Dew point: Up to (-)40˚C

Operating Principle

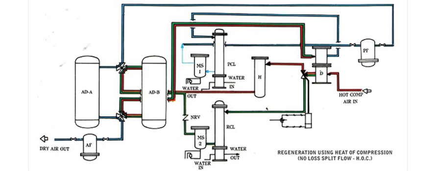
Compressed air, directly from Air compressor discharge is taken to Air dryer inlet through insulated pipelines, at 120˚Deg.C (minimum) temperature. This hot air is passed through one drying vessel where saturated desiccant is regenerated by this hot air. After picking up moisture from desiccant bed, the air is cooled in an intermediate cooler. Here moisture is condensed and removed by auto drain valve. Cooled to 40˚C, this air passes through the second drying vessel where moisture gets adsorbed and dry air comes out. Cycle time is 4 hours regeneration and 4 hours drying. After 4 hours the changeover of vessels takes place automatically. In regeneration cycle heating of the bed is for 2 hours, and thereafter the bed is cooled by dry air. After bed cooling, dry air is again cooled to 40˚C in another cooler and delivered as Dry air at 40˚C temp.

Process Diagram for HOC Type Air dryer

Features

  • No power requirement for regeneration
  • No loss of compressed air
  • Maintenance is easy as there are no Blower, no Heaters, and no moving parts
  • Maintains desiccant adsorption capacity to give (-)40˚C Dew point for around 5 years
  • Low-pressure drop across the Dryer - less than 0.3kg/cm2
  • Skid mounted construction on channel base frame
  • Fully Automatic, continuous operation
  • Negligible operating cost. It neither requires Electric power for regeneration, nor there is any loss of compressed air